Читать книгу 📗 "Жизнь такая же круглая как и Земля (СИ) - Леонидович Коровин Сергей"

Рис.3-Схема замещения СЭС
Результирующие значения гармоники напряжения на шинах подстанции:
(4)
Результирующие значения гармоники тока в АДФ:
(5)
Применение КУ в роторе АДФ компенсирует искажения электрической энергии и разгружает машину от токов высших гармоник, как это видно из уравнения 5.
Данный двигатель по технологическому режиму работы должен быть постоянно включенным в сеть (гонники систем генератор-двигатель, турбодетандеры, насосы и вентиляторы).
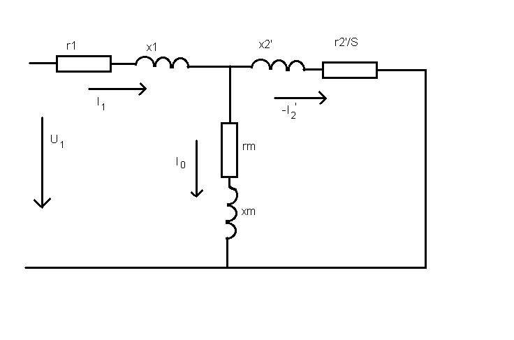
На рисунке 4.2 представлена схема замещения асинхронной машины

Скольжение для основной гармоники:
где n - скорость вращения асинхронного двигателя.
Скольжение для высших гармоник:
знак «+» если высшие гармоники обратной последовательности, «-» если высшие гармоники прямой последовательности.
Рассмотрим пример в системе электроснабжения существует источник высшей гармоники тока . В роторе асинхронной машины поставим активный фильтр. Вычислим влияние высшей гармоники тока и влияние активного фильтра отдельно используя рисунок 4.3.

Наш активный фильтр генерирует едс Е таким образом, что в роторе держится ток высших гармоник равный нулю, то есть Тогда
Найдем ток Ivg в статоре асинхронного двигателя
Найдем напряжение высшей гармоники статора асинхронной машины вызванное активным фильтром.
Результирующий ток высшей гармоники:
Результирующее напряжение высшей гармоники:
Система регулирования активного фильтра
На рис. 4 представлена схема замещения АДФ и КУ. КУ обозначается в виде ЕДС «Е», rкл и хкл - сопротивления кабеля, питающего АДФ. Заданием для системы регулирования является напряжение на шинах подстанции Uc.

(6)
На основании уравнения 6 возможно
Рис.4 - Схема замещения АДФ и КУ построение структурной схемы
системы регулирования активного
фильтра [1]. Структурная схема системы регулирования представлена на рисунке 5.

пропорциональный регулятор ЭДС (Регулятор Е) и сравнивая задание и
обратную связь вычисляем
Рис.5 – Структурная схема системы регулирования воздействующий сигнал
силовой части активного
фильтра для каждой фазы ротора в отдельности. Изменение частоты приводит к регулированию частоты вращения асинхронного двигателя.
Использование компенсирующего устройства вместо пускорегулирующего сопротивления позволит уменьшить потери электроэнергии на величину
(7)
Силовая часть активного фильтра
Силовая часть управляется по принципу широтно- импульсной модуляции (ШИМ)
На рис.6 обозначены:Т1,Т2 – Силовые транзисторы IGBT; R1,R2 – входные сопротивления коммутирующие транзисторы Т1,Т2 соответственно; R3,R4 – сопротивления учитывающие активные сопротивления силовых кабелей и шин; U1, U2 – источники постоянного напряжения, в роли которых могут быть не управляемые выпрямители постоянного тока; С1 – сглаживающий конденсатор.
Принцип работы схемы состоит в следующем: входное напряжение поступает через сопротивления R1,R2 на переходы база – эмиттер транзисторов Т1, Т2 соответственно. Входной сигнал является сигналом ШИМ. Транзисторы Т1,Т2 - работают в ключевом режиме. Положительный сигнал открывает транзистор Т1, отрицательный сигнал открывает транзистор Т2. При открытии транзистора Т1 положительное напряжение источника U1 поступает на конденсатор С1, при открытии транзистора Т2 отрицательное напряжение источника U2 поступает на конденсатор С1.

Силовая часть активного фильтра в системе регулирования рассматривается как неминимально – фазовое звено.
Коэффициент передачи в операторной форме Лапласа силовой части активного фильтра имеет вид [1]:
(8)
Рис.6 - Принципиальная схема силовой части активного фильтра
где То – постоянная времени коммутации силовых транзисторов IGBT; Т – постоянная времени заряда элемента С1;R – коэффициент усиления силовой части активного фильтра.
Силовая часть активного фильтра является устойчивым инерционным звеном неминимально – фазового типа.
В результате поддержания системой регулирования необходимого значения и формы статорного напряжения АДФ:обеспечивается компенсация асимметрии напряжения; обеспечивается компенсация отклонений напряжения; обеспечивается компенсация колебаний напряжения; обеспечивается компенсация реактивной энергии. В результате регулирования частоты переменного напряжения ротора обеспечивается плавное регулирование скорости асинхронного двигателя и вращение ротора на необходимой синхронной частоте.
Выводы к восьмой главе: Получено устройство, компенсирующее все искажения электроэнергии.
ЗАКЛЮЧЕНИЕ.
В данной диссертационной работе изложен и доказан математически новый метод исследования, названный Пляс рядами и Пляс интегралом. Данный метод позволяет анализировать процесс по моменту наступления качественного перехода. Пляс интеграл позволяет построить функцию плотности вероятности, используя закономерности на гармониках, которые стабильны во времени. Пляс ряды позволяют определить функцию состояния электрооборудования, по гармоникам, которые переменны во времени.
Также, получено устройство, компенсирующее все искажения электроэнергии.
СПИСОК ИСПОЛЬЗУЕМОЙ ЛИТЕРАТУРЫ
1.Автоматика 97. Украинская конференция по автоматическому управлению. Черкассы, 1997. Т5.
2.Логические схемы цифровых устройств. Корнейчук В.И. Киев 1996.
3. Жежеленко И. В., Саенко Ю. Л. Реактивная мощность в системах электроснабжения. 1989.
4.UPS and Power Protection Solution. Design Guide // MGE UPS Systems, MGE 0135, 1998.- 259 p.
5. Dugan R.C., McGranaghan M.F., Beaty H.W. Electrical Power Systems Quality. McGraw-Hill, 1996.- 265 p.
6. K-Factor Transformers and Nonlinear Loads // Liebert Corporation, 1997.- 4p.
7. The Datawave Magnetic Synthesizer As a Solution to Harmonics // Liebert Corporation, 1997.- 6 p.
8. Bettega E., Fiorina J.N. Active Harmonic Conditioners and Unity Power Factor Rectifiers // Cahier Technique Schneider Electric, ECT 183, 1999.- 28 p.
