Читать книгу 📗 "Энциклопедия радиолюбителя - Пестриков Виктор Михайлович"
22.2. Радиоуправляемые модели
Для радиоуправления различными моделями и игрушками может быть использована аппаратура дискретного и пропорционального действия. Основное отличие аппаратуры пропорционального действия от дискретной состоит в том, что она позволяет по командам оператора отклонять рули модели на любой требуемый угол и плавно изменять скорость и направление ее движения «Вперед» или «Назад». Постройка и налаживание аппаратуры пропорционального действия достаточно сложны и не всегда под силу начинающему радиолюбителю. Хотя аппаратура дискретного действия и имеет ограниченные возможности, но, применяя специальные технические решения, можно их расширить. Поэтому далее рассмотрим однокомандную аппаратуру управления, пригодную для колесных, летающих и плавающих моделей.
Для управления моделями в радиусе 500 м, как показывает опыт, достаточно иметь передатчик с выходной мощностью около 100 мВт.
Передатчики радиоуправляемых моделей, как правило, работают в диапазоне 10 м. Однокомандное управление моделью осуществляется следующим образом. При подаче команды управления передатчик излучает высокочастотные электромагнитные колебания, другими словами, генерирует одну несущую частоту. Приемник, который находится на модели принимает сигнал, посланный передатчиком, в результате чего срабатывает исполнительный механизм. В итоге модель, подчиняясь команде, меняет направление движения или осуществляет одно какое-нибудь заранее заложенное в конструкцию модели указание.
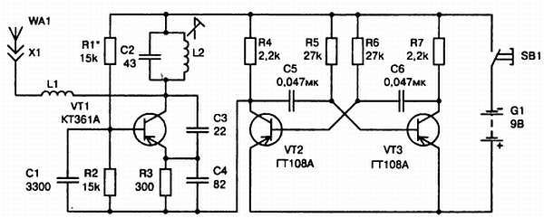
Используя однокомандную модель управления, можно заставить модель осуществлять достаточно сложные движения. Схема однокомандного передатчика представлена на рис. 22.4.

Рис. 22.4. Принципиальная схема передатчика радиоуправляемой модели
Передатчик включает задающий генератор колебаний высокой частоты и модулятор. Задающий генератор собран на транзисторе VT1 по схеме емкостной трехточки. Контур L2, С2 передатчика настроен на частоту 27,12 МГц, которая отведена Госсвязьнадзором электросвязи для радиоуправления моделями. Режим работы генератора по постоянному току определяется подбором величины сопротивления резистора R1. Созданные генератором высокочастотные колебания излучаются в пространство антенной, подключенной к контуру через согласующую катушку индуктивности L1. Модулятор выполнен на двух транзисторах VT1, VT2 и представляет собой симметричный мультивибратор. Модулируемое напряжение снимается с коллекторной нагрузки R4 транзистора VT2 и подается в общую цепь питания транзистора VT1 высокочастотного генератора, что обеспечивает 100 % модуляцию. Управляется передатчик кнопкой SB1, включенной в общую цепь питания. Задающий генератор работает не непрерывно, а только при нажатой кнопке SB1, когда появляются импульсы тока, вырабатываемые мультивибратором. Посылка в антенну высокочастотных колебаний, созданных задающим генератором, происходит отдельными порциями, частота следования которых соответствует частоте импульсов модулятора.
В передатчике использованы транзисторы с коэффициентом передачи тока базы h21э не менее 60. Резисторы типа МЛТ-0,125, конденсаторы — К10-7, КМ-6. Согласующая антенная катушка L1 имеет 12 витков ПЭВ-1 0,4 и намотана на унифицированном каркасе от карманного приемника с подстроечным ферритовым сердечником марки 100НН диаметром 2,8 мм. Катушка L2 бескаркасная и содержат 16 витков провода ПЭВ-1 0,8 намотанных на оправке диаметром 10 мм. В качестве кнопки управления можно использовать микропереключатель типа МП-7. Детали передатчика монтируют на печатной плате из фольгированного стеклотекстолита. Антенна передатчика представляет собой отрезок стальной упругой проволоки диаметром 1…2 мм и длиной около 60 см, которая подключается прямо к гнезду X1, расположенному на печатной плате. Все детали передатчика должны быть заключены в алюминиевый корпус. На передней панели корпуса располагается кнопка управления. В месте прохождения антенны через стенку корпуса к гнезду X1 должен быть установлен пластмассовый изолятор, чтобы предотвратить касание антенны корпуса.
При заведомо исправных деталях и правильном монтаже передатчик не требует особой наладки. Необходимо только убедиться в его работоспособности и, изменяя индуктивность катушки L1, добиться максимальной мощности передатчика. Для проверки работы мультивибратора надо включить высокоомные наушники между коллектором VT2 и плюсом источника питания. При замыкании кнопки SB1 в наушниках должен прослушиваться звук низкого тона, соответствующий частоте мультивибратора. Для проверки работоспособности генератора ВЧ необходимо собрать волномер по схеме рис. 22.5.

Рис. 22.5. Принципиальная схема волномера для настройки передатчика
Схема представляет собой простой детекторный приемник, в котором катушка L1 намотана проводом ПЭВ-1 1…1,2 и содержит 10 витков с отводом от 3 витка. Катушка намотана с шагом 4 мм на пластмассовом каркасе диаметром 25 мм. В качестве индикатора используется вольтметр постоянного тока с относительным входным сопротивлением 10 кОм/В или микроамперметр на ток 50…100 мкА. Волномер собирают на небольшой пластине из фольгированного стеклотекстолита толщиной 1,5 мм. Включив передатчик, располагают от него волномер на расстоянии 50…60 см. При исправном генераторе ВЧ стрелка волномера отклоняется на некоторый угол от нулевой отметки. Настраивая генератор ВЧ на частоту 27,12 МГц, сдвигая и раздвигая витки катушки L2, добиваются максимального отклонения стрелки вольтметра.
Максимальную мощность высокочастотных колебаний, излучаемых антенной, получают вращением сердечника катушки L1. Настройка передатчика считается оконченной, если вольтметр волномера на расстоянии 1…1,2 м от передатчика показывает напряжение не менее 0,05 В.
Для управления моделью радиолюбители довольно часто используют приемники, построенные по схеме сверхрегенератора. Это связано с тем, что сверхрегенеративный приемник, имея простую конструкцию, обладает очень высокой чувствительностью, порядка 10…20 мкВ. Схема сверхрегенеративного приемника для модели приведена на рис. 22.6.

Рис. 22.6. Принципиальная схема сверхрегенеративного приемника радиоуправляемой модели
Приемник собран на трех транзисторах и питается от батареи типа «Крона» или другого источника напряжением 9 В. Первый каскад приемника представляет собой сверхрегенеративный детектор с самогашением, выполненный на транзисторе VT1. Если на антенну не поступает сигнал, то этот каскад генерирует импульсы высокочастотных колебаний, следующих с частотой 60…100 кГц. Это и есть частота гашения, которая задается конденсатором С6 и резистором R3. Усиление выделенного командного сигнала сверхрегенеративным детектором приемника происходит следующим образом. Транзистор VT1 включен по схеме с общей базой и его коллекторный ток пульсирует с частотой гашения. При отсутствии на входе приемника сигнала, эти импульсы детектируются и создают на резисторе R3 некоторое напряжение. В момент поступления сигнала на приемник продолжительность отдельных импульсов возрастает, что приводит к увеличению напряжения на резисторе R3. Приемник имеет один входной контур L1, С4, который с помощью сердечника катушки L1 настраивается на частоту передатчика.
